電話:13570151199
傳真:020-39972520
郵箱:hanyan@hanyancarbon.com
地址:廣東省廣州市番禺區東環街番禺大道北555號天安總部中心30號樓6層
染料是紡織工業中最重的污染物,作為眾多不同種類的復雜的高分子量(主要是基于氮的化合物),本身不能指定為微污染物。但是,它們分解的副產物,苯胺衍生物和萘酸,很可能會在環境中積累,這使它們成為可能的微污染物。解決這類廢水的方法是使用催化氧化,首先使用活性炭進行吸附過濾,把紡織廢水中的染料和微污染吸附到孔隙中。然后再進行催化氧化來分解活性炭吸附的有機物。
由于紡織廢水很多產物比較難處理,所以我們研究測試了三種類型的異質催化劑的催化活性來增強顏色和難處理化合物去除中的臭氧化作用。檢查了三種類型的多相催化劑對真實工業紡織品廢水的催化能力。經過臭氧氧化測試的催化劑為氧化鈦(TiO 2),活性炭,負載在活性炭上的鉑。研究了除色和無色耐火副產物的去除效果。對兩種類型的源自工業染色的廢水進行了檢查,一種是原廢水,另一種是經過電凝預處理后的廢水。
紡織廢水處理方法
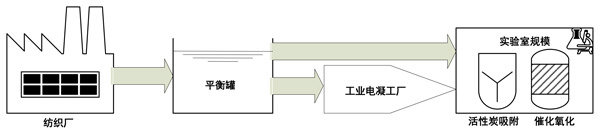
來自紡織廠的紡織廢水被存儲在均衡罐中,并轉移到工業規模的電凝處理廠。此后,如圖1所示,在實驗室中進行了催化臭氧氧化,然后進行了吸附階段。單次吸附:在催化臭氧氧化之前,對于所有催化劑,吸附實驗均進行了30分鐘。將活性炭催化劑直接添加到廢水中。吸附在與臭氧化處理相同的反應器中進行,但沒有臭氧入口以維持均勻的實驗條件。所有實驗條件與臭氧化處理期間相同。溫度保持穩定并且等于23±1℃。活性炭催化臭氧化:使用與吸附和臭氧化相同的反應器進行催化臭氧化。所有實驗條件與臭氧化處理期間相同。對于所有催化劑,每次催化劑濃度為0.5g/L。反應后,進行催化劑的過濾(0.45μm過濾器)。

圖1:生產-處理周期-廢水通量。
直接從工業廢水中脫色
圖2給出了紡織原料廢水的臭氧化和催化氧化結果。可以看出,TiO 2,活性炭或載鉑活性炭催化劑均未產生任何可見的催化活性。收集所有催化劑的實驗數據,作為在596 nm處的吸光度值,它對應于活性黑5染料(RB5)的顏色,可以通過相同的趨勢線粗略地近似(圖2a)。相應地,計算出的除色偽一級反應速率值對于所有催化劑幾乎都相同,并且不高于單次臭氧化(圖2b)。由于缺乏任何催化劑的催化作用,可以用紡織廢水基質來解釋。問題的共同點是催化劑的吸附能力。即使每種測試的催化劑的特征在于不同類型的吸附活性中心,所有這些催化劑都可能被表面活性劑的殘留物失活,這種表面活性劑通常在紡織品的工業染色操作中作為助劑使用,并建立了這種催化劑的基質。

圖2:使用三種類型的催化劑(a)和擬除色率(b)進行臭氧氧化和催化臭氧氧化處理期間的原始(未經預處理)工業廢水。
必須了解的是,紡織廢水(染色廢水)是在紡織加工中出現的污染很嚴重的廢水之一。對來自棉花反應性染色的廢水進行了檢查。這意味著可以預期該廢水的鹽度和堿度極高。另外,在纖維素紡織品的工業加工中廣泛使用的固著染色法中,必須使用表面活性劑(分散劑,防污劑)。廢水基質的組成對于活性炭催化臭氧化中的催化作用至關重要。在描述原始廢水的上一節中可以觀察到缺乏催化活性。電凝預處理不會導致可見堿度降低,NaCl含量也不會顯著變化。然而,電凝有助于表面活性劑的有效凝結。鐵2+從鋼陽極材料中電化學洗脫出的離子可能已經接管了表面活性劑分子,并通過絮凝物的形成和沉淀有效地去除了它們。因此,在將表面活性劑濃度降低至臨界膠束濃度值以下之后,它失去了膠束形成能力并且不能覆蓋活性炭催化劑的表面。
活性炭催化作用的基礎
研究了三種類型的催化劑(金屬氧化物,載體上的金屬和活性炭)和兩種類型的廢水(原料和預處理廢水)進行催化臭氧化。通常,在停用催化作用時應考慮兩個主要問題:
(1)確定工藝條件的廢水基質。
(2)催化劑類型,即污染物(有機物)或臭氧與催化劑之間相互作用的類型。
活性炭載鉑催化劑的催化活性主要由高反應性鉑分子決定。金屬在載體上的催化作用被稱為通過從還原形式的金屬進行電子轉移而從臭氧中產生羥基自由基。隨后,被氧化的金屬可以暫時吸附有機物。接下來,有機物可能會被臭氧或羥基自由基氧化,然后副產物以還原形式在金屬中解吸,等待下一個循環。在我們的實驗條件下,高活性的鉑粒子很可能立即阻止氯離子和它們的活性顯著下降,催化活性可能是活性炭載體吸附的結果。
對于除色和無色化合物(副產物)也可以觀察到活性炭的高吸附效率。可以注意到,臭氧化期間的活性炭載體被稱為產生累加結果。然而,在大多數情況下,這些結果被稱為非復雜對象,例如苯酚或有機酸。在我們研究復雜廢水基質的情況下,涉及表面和本體反應的雙重交流作用。表面作用由于活性炭的豐富孔隙,因此,臭氧可以與活性炭孔隙充分接觸并與有機物發生反應。靜電π-π相互作用對于染料分子的吸附過程也可能很重要。因此,通過使有機物保持在活性表面附近,靜電作用對于活性炭催化活性可能很重要。
實驗得出的主要結論是,廢水基質的不利條件會嚴重限制催化作用。當考慮到原始廢水時,可以觀察到催化劑表面的阻塞。當紡織廢水通過電凝預處理降低表面活性劑含量時,可以觀察到活性炭的催化活性,包括脫色,無色有機物去除,更高的礦化度和更低的毒性。但是,根據催化劑類型,可以觀察到各種催化效果。TiO2的催化活性比低。在活性炭載鈀催化劑的情況下,金屬鈀有可能被Cl離子阻塞,并且觀察到的催化作用是由活性炭載體引起的。對于活性炭顯示出很好的催化活性。該活性與脫色有關,這意味著與單次臭氧化相比,高分子量的RB5染料分子可以更有效地分解。但是,低分子量無色副產物也可以更有效地去除。
文章標簽:椰殼活性炭,果殼活性炭,煤質活性炭,木質活性炭,蜂窩活性炭,凈水活性炭.推薦資訊
- 2025-10-10活性炭金屬改性對氫的吸附
- 2025-09-29活性炭吸附有機微污染物
- 2025-09-17活性炭去除對羥基苯甲醚
- 2025-09-09活性炭從水溶液中吸附苯酚
- 2025-08-27活性炭從水溶液中分離甲乙酮
- 2025-08-19活性炭對鈷離子的吸附與去除
- 2025-07-30活性炭用于強汞的去除
- 2025-07-23活性炭超聲輔助吸附黃金
- 2025-07-16活性炭載二氧化鈦協同去除二氯甲烷
- 2025-07-09活性炭從水中吸附脂多糖
- 2025-07-03活性炭凈化銅污染的生物柴油
- 2025-06-25活性炭從水中去除聚氯乙烯微塑料
